电话:
0577-86155736
手机:
0577-86155736
邮箱:
wzcryy@126.com
地址:
温州市瓯海区娄桥工业园繁瑞路11号

OR系列冷却器技术参数
1、传热面积广:本冷却器的传热管采用裸管的设计,其接触面积广,传热确实,冷却效果佳。
2、良好的传热管:采用导热性良好的99.9%纯铜,为最适合散热的冷却管。
3、不漏油:因板管与本体采用一体化设计,可以避免水与油混合的困扰,同时在出厂前经过气密测试确实紧密,故能达到防漏的目的。
4、装配容易:脚座可360度自由转动,对于本体随意更换方向及角度装配,通过脚座可直接焊接在母机或油槽的任何位置,既方便又简单。
| 型号 MODEL |
油出入口 OIL PORTS |
水出入口 WATER RORTS |
参考流量范围 REFET FLOW RANGE(l/min) |
重量 WEIGHT(KG) |
散热面积 HEAT TRANS AREA M2 |
| OR-60 | PT3/4" | PT3/4" | 60 | 8.5 | 0.15 |
| OR-100 | PT3/4" | PT3/4" | 100 | 11.1 | 0.26 |
| OR-150 | PT1 1/4" | PT1" | 150 | 19 | 0.5 |
| OR-250 | PT1 1/4" | PT1" | 250 | 24 | 0.7 |
| OR-350 | PT1 1/4" | PT1" | 350 | 32.5 | 1.1 |
| OR-600 | PT2" | PT1 1/4" | 600 | 40 | 2.3 |
| OR-800 | PT2" | PT1 1/4" | 800 | 54 | 3.5 |
| OR-1000 | PT2" | PT1 1/4" | 1000 | 62 | 4.3 |
| OR-1200 | PT2" | PT1 1/4" | 1200 | 72 | 5.1 |
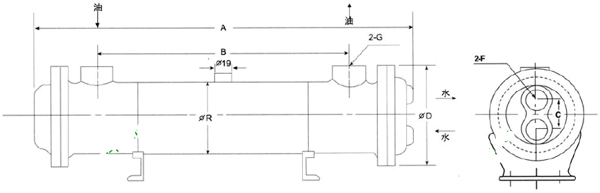
OR系列冷却器安装尺寸
| 型号 | A | B | C | R | D | G | F | 流量 |
| OR-60 | 450 | 305 | 45 | 89 | 125 | 3/4 | 3/4 | 60 |
| OR-100 | 555 | 403 | 68 | 114 | 145 | 3/4 | 3/4 | 100 |
| OR-150 | 575 | 385 | 85 | 140 | 175 | 11/4 | 1 | 150 |
| OR-250 | 780 | 585 | 85 | 140 | 175 | 11/4 | 1 | 250 |
| OR-350 | 1180 | 990 | 85 | 140 | 175 | 11/4 | 1 | 350 |
| OR-600 | 1175 | 950 | 90 | 165 | 200 | 2 | 11/4 | 600 |
| OR-800 | 1700 | 1490 | 90 | 165 | 200 | 2 | 11/4 | 800 |
| OR-1000 | 2140 | 1890 | 90 | 165 | 200 | 2 | 11/4 | 1000 |
| OR-1200 | 2530 | 2270 | 90 | 165 | 200 | 2 | 11/4 | 1200 |
OR系列冷却器使用注意事项
1、本冷却器只适用于淡水,使用海水须特别订做。冷却器冷却管之油口两方可自由决定出入口,油液本身流向不受限制,而水之进口一定要由下方进入,由上方出水口出水;
2、最高压力:油侧10kg/cm2,水侧7kg/cm2;
3、在冷却水可能出现冻结的季节,不工作时应将冷却器内的水放出;
4、每六个月清洗散热管(紫铜管内径),冷却器水侧(限传热管内侧)约每四个月或半年,清除水垢一次,方可保持良好冷却效率,高粘度油液使用时请将油量与水量保持等量。以保持良好的冷却效果;
5、水入口及油入口温度差在80℃以上时不能装用。食品及化学药品不能使用。